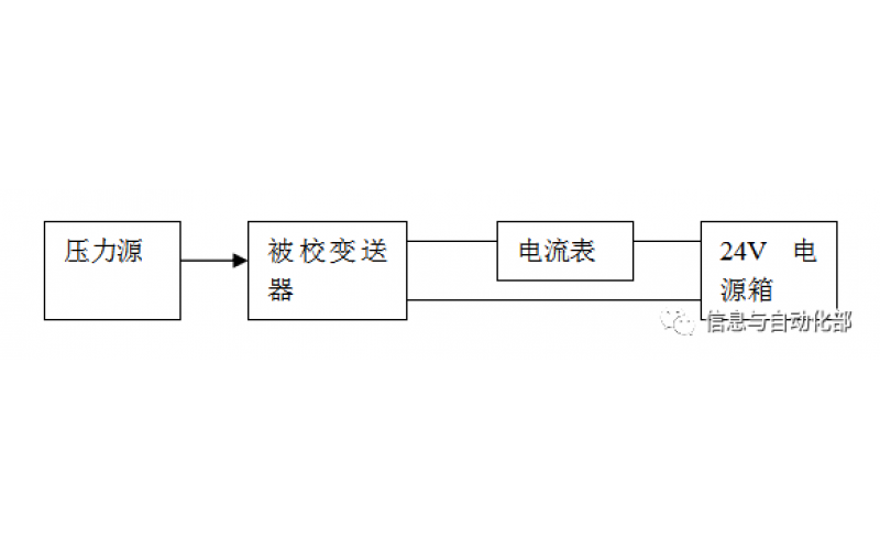
WAX-100系列压差变送器校准办法 本办法适用于本公司生产现场运行中、简单修理后及新购进的压差变送器的校准。
2022-03-21 mk体育在线注册,mk体育(中国)
YTC阀门定位器调试方法
2022-03-20 mk体育在线注册,mk体育(中国)
费希尔(FISHER)阀门定位器调试方法
ABB阀门定位器调试方法
2022-03-19 mk体育在线注册,mk体育(中国)
CCS系统强制和恢复操作步骤
CCS的基本操作
SIS旁路及强制基本操作
电脑热启动:同时按CTRL+ALT+DEL或冷启动电脑电源 ,如果是操作站会默认进入计算机用户oper,进入后休眠90秒,自动进入用户选择,默认OPER或SUPV 输入密码OPER1或SUPV1即可